Ide 22+ Sketsa Tiang
Maret 28, 2020
0
Comments
Poin pembahasan Ide 22+ Sketsa Tiang adalah :
Ide 22+ Sketsa Tiang memiliki karakteristik menarik sampai kelihatan elegan dan modern akan kita berikan buat kamu secara free rancangan tiang teras kalian bisa tercipta dengan cepat. Model menarik dapat kalian buat kalau kita pintar dalam membuat kreativitas yang berkaitan dengan desain baik itu penataan segi model. Oleh dari itu diharap desain tiang teras yang akan kita bagikan berikut ini dapat memberikan tambahan ide untuk membuat tiang teras serta bisa memperingan kamu dalam membangun tiang teras impian kamu.

Illustrator and Vector Artist Ada Singa di Mangkunegaran Sumber alaikazizi.blogspot.com

PENDIDIKAN PENGUKURAN SECARA TIDAK LANGSUNG Sumber saviraartameviasaharani.blogspot.com

METODE PENANGKAPAN IKAN SEHUBUNGAN DENGAN ALAT TANGKAP Sumber agrobisnis12.blogspot.com

KERAJINAN MINIATUR KAPAL DAN DIORAMA KERETA API Miniatur Sumber tomhandycraft.blogspot.com

Penerapan Kesebangunan MyMathematics Sumber sahrilmath.blogspot.com

Mewarnai Gambar Bendera Paud Mewarnai x Sumber mewarnaix.blogspot.com

Kerajinan Miniatur Sumber kerajinanminatur.blogspot.com

Viral Guru Panjat Tiang dan Betulkan Bendera RI Terbalik Sumber sketsanews.com

1112 p1 spk teknik distribusi tenaga listrik 1 Sumber www.slideshare.net

TerpiluK Contoh Permohonan Proposal Lapangan Voli Sumber terpiluk.blogspot.com

MEMBUAT DEKORASI 2 MULTI Function Sumber nursolihin.wordpress.com

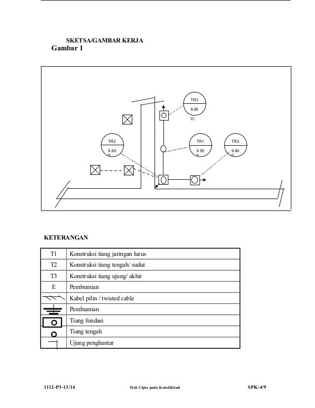
1112 p3 spk teknik distribusi tenaga listrik Sumber www.slideshare.net

Sketsa Sederhana Rumah Joglo Sumber sketsasederhana.blogspot.com

rumahku 1 sketsa denah rumah minimalis tipe 52 120 Sumber rumahku-1.blogspot.com

ibrahim taufik cimpago membuat rumah tradisional Sumber ibrahimtaufikcimpago1.blogspot.com
tiang taman, tiang antik, tiang penerangan jalan, jenis tiang pju, tinggi tiang lampu jalan, tiang lampu jalan rumah, material tiang lampu jalan, menghitung pondasi tiang lampu,
Ide 22+ Sketsa Tiang memiliki karakteristik menarik sampai kelihatan elegan dan modern akan kita berikan buat kamu secara free rancangan tiang teras kalian bisa tercipta dengan cepat. Model menarik dapat kalian buat kalau kita pintar dalam membuat kreativitas yang berkaitan dengan desain baik itu penataan segi model. Oleh dari itu diharap desain tiang teras yang akan kita bagikan berikut ini dapat memberikan tambahan ide untuk membuat tiang teras serta bisa memperingan kamu dalam membangun tiang teras impian kamu.

Illustrator and Vector Artist Ada Singa di Mangkunegaran Sumber alaikazizi.blogspot.com
300 Gambar Tiang Lampu Lampu Gratis Pixabay
Temukan gambar Tiang Lampu Gratis untuk komersial Tidak perlu kredit Bebas hak cipta
PENDIDIKAN PENGUKURAN SECARA TIDAK LANGSUNG Sumber saviraartameviasaharani.blogspot.com
Kumpulan Gambar Sketsa Desain Rumah PT Architectaria
30 07 2008 Kumpulan Gambar Sketsa Desain Rumah Konsultan Arsitek dan Desain Interior Pembuatan Furniture Built in Kontraktor Bangun dan Renovasi Rumah di JABODETABEK Jakarta Bogor Depok Tangerang Bekasi

METODE PENANGKAPAN IKAN SEHUBUNGAN DENGAN ALAT TANGKAP Sumber agrobisnis12.blogspot.com
Tiang Lampu Penerangan Jalan Umum Tiang PJU Pabrik
A Tiang PJU Oktagonal Persegi 8 Tiang PJU Oktagonal memiliki berbagai kegunaan dari sarana olahraga sampai area industri dari serendah 5 meter sampai setinggi 45 meter Oleh karena berbagai kegunaan maka Tiang PJU Oktagonal juga dikenal sebagai tiang general purpose diantara fungsinya untuk proyek proyek lampu sorot yang memerlukan peralatan kontrol luminair untuk dipasang di tiang

KERAJINAN MINIATUR KAPAL DAN DIORAMA KERETA API Miniatur Sumber tomhandycraft.blogspot.com
70 Seniman Mural Sudah Selesaikan Sketsa di Tiang 8
Tribun Bandar Lampung 70 Seniman Mural Sudah Selesaikan Sketsa di Tiang 8 Flyover di Kota Bandar Lampung Tinggal Diwarnai Kondisi tiang tiang penyangga di seluruh flyover yang berjumlah sebanyak delapan flyover di kota Bandar Lampung kini tampak terlihat lebih cantik

Penerapan Kesebangunan MyMathematics Sumber sahrilmath.blogspot.com
Rizaldy Berbagi data PONDASI TIANG PANCANG PILE
Tiang pancang bentuknya panjang dan langsing yang menyalurkan beban ke tanah yang lebih dalam Bahan utama dari tiang adalah kayu baja steel dan beton Tiang pancang yang terbuat dari bahan ini adalah dipukul dibor atau di dongkrak ke dalam tanah dan dihubungkan dengan pile cap poer

Mewarnai Gambar Bendera Paud Mewarnai x Sumber mewarnaix.blogspot.com
Tiang Zone khb Sketsa Tiang Wattpad
Read Sketsa Tiang from the story Tiang Zone khb by kitkatseyo Savifai with 3 459 reads k pop ikon Eh Ryeong hari ini dingin banget ya Ucap Hanbin

Kerajinan Miniatur Sumber kerajinanminatur.blogspot.com
81 Contoh Model Teras Rumah Minimalis Sederhana Modern
Salah hal paling penting untuk membuat teras rumah yaitu Tiang teras Ada beberapa indikator penting yang perlu diperhatikan diantaranya yaitu bahan material yang kokoh serta kuat Ini menyangkut faktor waktu dan supaya dapat menyangga teras dalam waktu

Viral Guru Panjat Tiang dan Betulkan Bendera RI Terbalik Sumber sketsanews.com
Cara pemancangan pondasi tiang pancang ilmu sipil
05 01 2020 Tiang pancang adalah salah satu jenis pondasi yang digunakan untuk gedung bertingkat tinggi atau bangunan tower bentuk tiang pancang bisa berupa silinder atau segitiga denggan panjang tiang 10 m sampai dengan 30 m apabila kedalaman tiang pancang melebihi satu buah maka dapat dilakukan penyambungan berbagai metode kerja dapat digunakan sebagai cara pemancangan pondasi tiang

1112 p1 spk teknik distribusi tenaga listrik 1 Sumber www.slideshare.net
21 Model Tiang Teras Rumah Minimalis Sederhana Terbaru
Karena banyaknya permintaan mengenai model teras rumah mewah model tiang teras teras rumah cantik model tiang teras rumah mewah tiang teras model tiang teras rumah tiang rumah model tiang rumah model tiang teras depan rumah minimalis model tiang teras rumah batu alam maka dari itu dekorrumah net akan berbagi ide ide menarik mengenai hal tersebut

TerpiluK Contoh Permohonan Proposal Lapangan Voli Sumber terpiluk.blogspot.com
Kumpulan Desain Gambar Model Kanopi Minimalis terbaru
24 12 2020 Sebagai informasi bahwa gambar di tulisan berjudul Kumpulan Gambar Model Kanopi Teras Rumah Minimalis ditulis Wednesday December 25th 2020 diambil dari berbagai sumber dan hak cipta sepenuhnya dipegang oleh pemilik dari sumber Jika Anda adalah pemegang hak cipta dari gambar tersebut dan keberatan atau Anda tidak berkenan jika gambar tersebut muncul lagi di website ini
MEMBUAT DEKORASI 2 MULTI Function Sumber nursolihin.wordpress.com

1112 p3 spk teknik distribusi tenaga listrik Sumber www.slideshare.net

Sketsa Sederhana Rumah Joglo Sumber sketsasederhana.blogspot.com

rumahku 1 sketsa denah rumah minimalis tipe 52 120 Sumber rumahku-1.blogspot.com

ibrahim taufik cimpago membuat rumah tradisional Sumber ibrahimtaufikcimpago1.blogspot.com
0 Komentar